共有183964条产品,分9199页,当前第9043页
产品图片
展品信息+公司
关注度
产地
给我留言
|
产品优势:可以拆卸清洗,满足GMP清洗要求。投资成本低工作原理:本机是针对食品、医药、化工粉末在生产包装的过程中,由于产量比较少,投资自动包装机价格太贵,选择手动阀门操作比较麻烦,精度很难控制等原因开
|
369 | 上海 | 给我留言 |
|
半自动粉料计量包装秤:集自动上料、自动称量、夹袋机构、缝包系统和成品输送系统等,采用优质数字化称重仪表控制,其称重精度优于国家标准。适用物料:面粉、化工粉料、建材粉料等粉体物料。技术参数:1、称量速度
|
946 | 合肥 | 给我留言 |
|
概述气动三通分料球阀,Y型气动球阀-135度Y型三通球阀有二种阀体结构形式,Y型三通球阀流道平坦、流体阻力小,流通能力强。切换时介质无滞留,不会造成二次污染。配电动执行器、气动执行器实际自动化控制。Y
|
900 | 上海 | 给我留言 |
|
苏州高效橡胶密封圈零件去毛刺去合模线光饰机研磨机涡流研磨机水流研磨机昆山思瑞迪CD-V系列高效橡胶密封圈零件去毛刺去合模线光饰机研磨机涡流研磨机水流研磨机,适用范围:功s能齐全,应用广泛。适用于自行车
|
762 | 昆山 | 给我留言 |
|
产品介绍 喷雾干燥是液体工艺成形和干燥工业中较广泛应用的工艺。特别适用于从溶液、乳液、悬浮液和糊状液体原料中生成粉状、颗粒状固体产品。因此,当成品的颗粒大小分布、残留水份含量、堆积密度和颗粒形状必须
|
518 | 常州 | 给我留言 |
|
产品介绍 该机采用全封闭形式,所有部件均采用不锈钢制造,配有三级净化装置,过滤后的空气达十万级要求。筒体与顶部装有冷壁装置,使壁温<80℃,干燥塔内装有气刷扫塔装置。经该机干燥后的中药浸膏粉,不会出
|
404 | 常州 | 给我留言 |
|
产品介绍 本机组是一种可以同时完成干燥和造粒的装置。按工艺要求可以调节料液泵的压力、流量、喷孔的大小,得到所需的按一定大小比例的球形颗粒。工作原理 本机组工作过程为料液通过隔膜泵高压输入,喷出雾状
|
461 | 常州 | 给我留言 |
|
优点:天然鳞片石墨晶体呈鳞片状;这是在高强的压力下变质而成的,有大片和细片之分。鳞片结晶完整,片薄且韧性好,可浮性,润滑性,可塑性均比其它石墨优越,并且有抗热震、导电、导热、耐酸碱、抗腐蚀、耐高温(在
|
747 | 山东青岛 | 给我留言 |
|
可膨胀石墨又称柔性石墨,是由我公司生产的优质天然鳞片石墨,经高温瞬时处理,鳞片状变成蠕虫状,体积可膨胀100-450倍,经过特殊改性处理而得到的一种膨胀型石墨产品,石墨晶体具有由碳元素组成的六角网平面
|
589 | 山东青岛 | 给我留言 |
|
529 | 山东青岛 | 给我留言 |
|
随着电子产品升级换代的加速和迷你、高集成以及高性能电子设备的日益增长的散热管理需求,也推出了全新的电子产品散热新技术,即石墨材料散热解决新方案。这种全新的天然石墨解决方案,利用石墨纸散热效率高、占用空
|
586 | 山东青岛 | 给我留言 |
|
采用天然鳞片石墨为原料经过高速粉碎机、雷蒙磨粉机、气流粉碎机等先进的磨粉设备,生产各种型号的微粉石墨系列产品。在电碳制品、润滑材料、化肥催化剂、铅笔芯、粉末冶金,以及橡胶、塑料各种复合材料的填充剂或改
|
705 | 山东青岛 | 给我留言 |
|
粉料全自动计量包装机组:主要特点:1、该机采用进口PLC全电脑控制系统,人机界面,触摸屏操作简单、直观人性化;2、伺服电机双运膜系统,定位准确自动纠偏功能,整机性能**,包装美观;3、整机自动报警提示
|
662 | 合肥 | 给我留言 |
|
无压烧结碳化硅(SSiC)制品用原料:GC0.5。我公司是国内**研发生产GC0.5超细微粉的企业,产品具有纯度高、粒度分布窄、流动性好、稳定性强等优点,主要应用于密封件、防弹装备等行业,生产的产品具
|
2408 | 中国 | 给我留言 |
|
适用范围:调味粉料、水溶肥、饲料、西药粉剂、中药散剂、添加剂、预混剂、消毒剂、淀粉、奶粉、葡萄糖、农药等粉剂包装材料:四边封袋、三边封袋、自立袋、手提袋、拉链自立袋、斜嘴自立袋、平面袋、背封袋等复合袋
|
577 | 合肥 | 给我留言 |
|
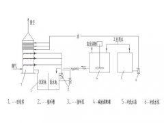
一、概述锅炉烟气经增压风机加压通过原烟道进入吸收塔。在吸收塔内,上行烟气与向下喷淋的循环浆液液滴逆流接触,通过化学反应脱去烟气中的SO2、SO3及HCl、HF等酸性气体,经过吸收塔顶部烟囱排放至大气。
|
804 | 江苏盐城 | 给我留言 |
|
蓝鸟PGZ系列离心机主要特点:1.大翻盖或平盖结构,方便清洗及维护。2.全密闭结构,机器内部,轴承腔,刮刀腔充氮保护。3.抛光精度高,可达到0.2-0.4um,内部结构圆滑简单,无死角。4.主轴密封可
|
911 | 中国 | 给我留言 |
|
惠州折叠滤芯_东莞电子厂用滤芯_广州折叠滤芯大流量滤芯的应用领域:●RO保安过滤,海水淡化预处理●电厂冷凝水的过滤●生物制药行业原料药,溶剂,水的过滤●瓶装水,糖液,食用油,果汁,软饮料,牛奶的过滤●
|
531 | 广东 | 给我留言 |
|
质量管理三“不”原则蓝鸟对企业的质量管理始终坚持三不原则,即“不接受不合格品,不制造不合格品,不交付不合格品”。蓝鸟有一支高素质的年富力强的技术团队,团队的每一个人用他们自己的理解诠释着蓝鸟的理念和精
|
651 | 中国 | 给我留言 |
|
质量管理三“不”原则蓝鸟对企业的质量管理始终坚持三不原则,即“不接受不合格品,不制造不合格品,不交付不合格品”。蓝鸟有一支高素质的年富力强的技术团队,团队的每一个人用他们自己的理解诠释着蓝鸟的理念和精
|
731 | 中国 | 给我留言 |
手机锂电网
