
亲:订货前请咨询,因配置、材质不同,价格不同,标价为标准配置价格,图片为实物所拍,具体以实物为准,产品属性以咨询为准。可按客户要求定做。

ZLG 系 列 振 动 流 化 床

设备结构及特点
●振动源是采用振动电机驱动,运转平稳,维修方便,噪音低,寿命长,维修方便。
●热效率高,比一般干燥装置可节能30%以上。床层温度分布均匀,无局部过热现象,流态化匀称,无死角现象。
●可调性好,适应面宽.料层厚度和在机内移动速度以及全振幅变更均匀可实现无级调节。
●对物料表面的损伤小,可用于易碎物料的干燥;物料颗粒不规则时亦不影响工作效果。
●采用全封闭式的结构,有效地防止了物料与空气间空叉感染作业环境清洁。
●当用于高水分物料大批量生产时,可采用多台串联的方式以达到用户要求(典型物料:如聚丙烯酰胺等)。
振动流化床结构说明
1、上盖结构
盐干燥机的上盖设计时已充分考虑到该工艺下盐颗粒较小容易被排风机带走的实际情况,而对上盖进行了改良设计,即将上盖制作成扩散式,此结构既可有效降低风速,从而控制粉尘的飞扬,同时又可利用惯性力的作用,使一部分细颗粒产品沿着腔体内壁慢慢沉降下来。
2、床身结构
因 振动流化床干燥机是一种振动机械,所以它的结构直接影响着流化床的使用寿命,我们盐专用干燥机采用了框架结构。框架结构,承载由框架完成,设备在未成形振 槽前,单独的框架就可参振,这样就使振槽质量减少,从而使动负荷减少。另外,由于框架结构是依据机械振动学和弹性力学设计的,能够完全满足振槽的刚度和强 度要求,从我公司大型流化床目前市场使用效果看,这种结构是得到肯定的,明显优于现在使用的箱式结构。箱式结构运行过程中易产生偏正、乱振,而框架结构由 于刚性强度好,就不会出现这类现象。
3、减震弹簧
橡胶弹簧弹性模量虽小,可以得到较大的弹性变形,容易实现理想的非线性特性;具有较高的内阻.这对于突然冲击和高频振动的吸收以及隔音具有良好的效果;同一橡胶弹簧能同时承受多向载荷,从而使系统的结构简化;安装和拆卸简便,无需润滑,有利于维护保养。
4、 除尘器
在 振动流化床干燥机中,合理选用除尘器是至关重要的,如选择不当,就会带来很多问题,*严重的就是风机的振动。如果除尘效率不高,经过除尘器的废气中含料粉 的量还是相当大的,当废气经过风机时,料粉就会粘附在风机的转子上,造成转子的动平衡破坏,产生强烈的振动,不但烧电机,而且地基也受到破坏。为解决这些 问题,我们在振动流化床上采用的是CZT型旋风除尘器,这种除尘器具有除尘效率高、结构简单,且效果好等特点。
5、风机
风机采用4-72型,风机上带有调节风门,便于用户在系统参数有所改变时及时调节,电机采用IP54防护等级、F级绝缘等级。
6、振动电机
我们采用无锡速达公司的电机,该振动电机市场用户反应很好,其返修率很低。采用IP54的防护等级、F级绝缘等级。

|
  ZLG系列振动流化床干燥(冷却)机
|
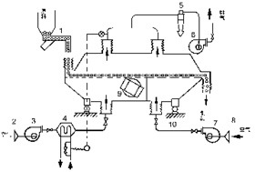
 振动流化床干燥机配套系统图
| 1.过滤器2.送风机3.换热器4.旋风分离器5.排风机6.排风器7.给风机8.过滤器9.振动电机10.隔振簧 |








怎样防止流化床的沟流现象
1、类型与结构振动流化床干燥器一般有两大类, 一类是振动电机直接装在流化床上进行驱动的卧式矩形和立式圆形, 其特点是流化床结构简单, 安装容易, 造价低;另一类是振动部分与电机分离的箱式激振器固定在流化床一端的板弹簧式,振动和传动机构复杂, 造价高, 一般应用于大尺寸流化床干燥器中,操作稳定,流化态均匀。目前橡胶工业普遍选用卧式矩形截面振动流化床干燥器。卧式矩形振动流化床干燥器的结构如图1所示。它由壳体、分布板、振动器(包括振动电机和隔振弹簧)以及热风和冷风系统组成。振动器一般包括两个反向旋转的偏心电机, 称为自同步双轴惯性直线式振动器。热风从带孔的分布板自下而上进入,物料由后部上方进入,物料在流化床中被热风及振动实现流态化, 同时进行热质交换, 干燥后的物料经冷却由振动输送到出料口, 冷、热风从壳体上部的排风口排出。
2、特点普通流化床在干燥颗粒物料时, 可能会出现下列问题:当颗粒粒度较小时形成沟流或死床, 颗粒分布范围大时夹带会相当严重;由于颗粒的反混, 物料在机内的滞留时间不同, 干燥后的颗粒含水不均;物料湿度大时会产生团聚和结块现象而使流化恶化等。振动流化床是在普通流化床上施加振动而成的, 是普通流化床的一种成功的改进型, 克服了普通流化床的上述不足。与普通流化床干燥器相比, 振动流化床具有以下优点: (1)在普通流化床中, 物料的流态化是完全靠气流来实现, 而振动流化床中的流态化和输送主要靠振动来完成。物料在激振力及具有一定压力的热风的双重作用下呈现出理想的流化状态,使得物料与热风进行充分接触。(2)由于加入振动, 降低了物料的*小流化速度, 使流态化现象提早出现, 特别是靠近气体分布板底层的颗粒物料首先开始流化, 有利于消除壁现象,改善了流化质量。(3)进入干燥器的热风主要用于干燥过程的传热传质。采用较高的进风温度, 提高料层厚度, 便可以获得较高的热效率。一般振动流化床干燥器的热效率在30%~60%之间。因此风量大为降低, 仅为普通流化床干燥器气量的20%~30%。细粉回收系统负荷降低,细粉夹带现象普遍减少。配套的热源、风机、旋风分离器等规格也相应缩小,节能效果显著。(4)振动流化床可以干燥颗粒分布较宽的物料, 停留时间比较均匀;也可干燥具有黏性或热塑性的物料, 降低了物料均匀性和规律性的要求,易获得均匀的干燥产品。(5)床层结构得到改善, 传热系数增大,相界面积增大, 并使边界层湍流程度增加, 干燥过程得到强化。(6)可以减少流态化的起始沟流问题, 操作稳定性好, 操作气速和床层压降都较普通流化床干燥器低。由于无激烈返混, 对物料粒子损伤小。

常州市亚飞干燥设备有限公司是中国干燥行业优秀提名企业之一。本公司专业生产:干燥设备、干燥机、烘干设备、烘干机、化工机械、化工设备、制粒设备、混合设备,提供各种脱水蔬菜干燥机、污泥干燥机、煅烧干燥装置、网带干燥机、闪蒸、盘式、喷雾、流化床、桨叶、气流、真空、沸腾、烘箱、热风炉、散热器等设备,广泛应用于制药、化工、食品、饲料、电子等行业的除湿干燥,提供设计、制造、调试一条龙优质服务。
公司坚持“以人为本”的原则,严格按照现代化企业制度规范管理,积极创建企业文化,不断吸纳各方面高素质人才加盟,加快创新,提升服务,企业取得了长足的发展,在行业中树立了良好的形象。
公司技术力量雄厚,设计全部采用CAD辅助设计,拥有现代化大型车间及加工设备,生产干燥设备、制粒机、混合机等,目前拥有系列设备,规格品种齐全,在新时期,公司严格遵循“科学技术是**生产力”的原则,不断致力于干燥制粒设备的科研开发,与有关科研院所合作开发新品,消化吸收国内外先进干燥及制粒设备技术,加快创新力度,不断推出节能环保投资省的新品面向市场,以满足现代企业干燥制粒需要。本公司在喷雾干燥、流化干燥、制粒包衣干燥、闪蒸干燥、气流干燥、带式干燥等方面技术具有技术特色,获得了用户的好评。
多年来,亚飞常年与国内有关科研院所合作开发节能环保干燥设备,积累了丰富的实践经验,为重大项目提供了大批干燥设备配套。
公司备有完善的试验机器,欢迎各地客户带料试验,考察订货。亚飞人竭诚欢迎海内外新老客户精诚合作,在新世纪里共创辉煌!

联 系 人:汪义传 先生 (销售部 )
电 话:0519 8580****
移动电话:15161******
地 址:中国 江苏 常州市天宁区 郑陆镇横沟村265号
邮 编:213116
公司主页:



1、售前:
建立用档案,与客户取得联系,介绍本厂技术及设备有关情况,了解用户需要,推荐相应设备,落实试料与有关技术准备,完善技术参数。
2、售中:
提供用户相关图纸,技术资料,协调用户设备安装施工,向用户通报制作速度,制作质量。保证用户工程进展与设备制造进行同步协调。处理突发事件,与用户保持良好沟通。
3、售后:
①派员至用户指导安装,负责调试直至交付使用。
②负责用户有关人员的操作,维护技能培训。
③长期优质优价提供备品备件。
④设备保质期一年,在验收后一年内因设备本身质量造成的设备损坏,负责免费维修,如因操作不当引起的故障收取工本费,并实行48小时服务维修,即在收到用户讯息24小时内必须回答用户的问题,如不能在电话中解决,则在下一个24小时内赶到用户现场解决问题。